1400 - Plannen voor elektrische locomotieven serie 1400
Plannen

In januari 1965 melde het NS personeelsblad de Koppeling een te verwachten aanschaf van een serie universele locomotieven voor de Nederlandse spoorwegen. De gedachten gingen daarbij uit naar ongeveer 34 locomotieven, die met behulp van ook nog aan te schaffen stuurstand rijtuigen, in trek/duw-combinaties konden worden ingezet. Bij verschillende fabrikanten werden offertes gevraagd en de uiteindelijke order werd bij Alsthom, Belford geplaatst. De plannen waren zeer ver uitgewerkt. Zo was er al een modelcabine gemaakt. In mei 1965 is de intentie uitgesproken om de locomotieven te bestellen. Door de Raad van Commissarissen wordt geen groen licht gegeven voor de bestelling. Uiteindelijk kwam het er toch niet van uit economische overweging. We mogen aannemen dat dit ten gevolg van de schuldenlast van NS was en zij de financiering van deze order niet rond kreeg. In die dagen liep het goederenvervoer per spoor immers drastisch terug. Niet in de laatste plaats door de sluiting van alle Nederlandse kolenmijnen. Daarmee ging ook de order voor de stuurstand rijtuigen niet meer door. Op 28 december 1965 wordt de order voor de bestelling van de locomotieven geannuleerd. Werkspoor bouwde slechts de beoogde (tussen)rijtuigen die we kennen als de vijftig rijtuigen van Plan Willem. Verder kennen we van Werkspoor op dit moment alleen een ontwerp plantekening voor een locomotief serie 1400.
Alsthom
Van het Franse Alsthom kennen we een publicatie met daarin de volgende gegevens.


| technische gegevens van een alsthom ontwerp voor locomotieven serie 1400 | |
| Type | Bo’Bo’ |
| Stroomsysteem | 1,5 kV = |
| Nominale motorspanning | 1,5 kV = |
| Tractie regeling | weerstand- serie-, serieparallel-, en/of parallelschakeling |
| Totaal gewicht in rijklare toestand | 80 ton |
| Asdruk | 20 ton |
| Spoorwijdte | 1,435 m (normaalspoor) |
| Lengte over buffers | 17,34 m |
| Breedte | 2,968 m |
| Draaistel afstand h.o.h. | 12,2 m |
| Radstand draaistel | 2,8 m |
| Wieldiameter nieuw | 1,25 m |
| Overzet verhouding | 75/26 |
| Continuvermogen | 3,13 MW [1] |
| Continu trekkracht aan het wiel | 157 kN [1] |
| Uurvermogen | 3,24 MW |
| Maximale trekkracht aan het wiel | 264 kN |
| Maximale dienstsnelheid | 145 km/h |
| [1] met vol veld bij 1,35 kV en 72 km/h | |
Mechanische gedeelte


De locomotief heeft een enkelvoudige bak rustend op twee draaistellen zonder draaikom. De oplegging vindt plaats door middel van veren pakketten die ook de verdraaiing van het draaistel kunnen verzorgen. De overbrenging van de trekkracht gebeurt door middel van laag geplaatste verbindingsstangen die tussen bak en draaistellen aangebracht zijn. Op deze wijze wordt de maximale adhesie benut en wordt het zo genaamde draaistel dumpen tot een minimum beperkt. De vorm van het draaistel vertoont veel overeenkomst met het type dat onder de diesellocomotieven serie 2400 toegepast werd. Het draaistelframe is van het zo genaamde H type. Het bestaande uit twee draagarmen met daar tussen een centrale verbinding. De primaire vering is conventioneel uitgevoerd door twee schroefveernesten naast elke aspot met een mogelijkheid tot het aanbrengen van schokdempers. Elke aspot afzonderlijk is verbonden met het draaistelframe door middel van scharnierende verbindingsarmen welke in zogenaamde silent blocks gelagerd zijn. De secundaire vering komt voor rekening van de boven op het draaistel aangebrachte veren pakketten. Het draaistel beschikt over een blokrem. De motoren zijn volledig afgeveerd opgehangen aan het draaistelframe en de overdracht van het aandrijfkoppel op de assen vindt plaats volgens systeem Alsthom, welke bestaat uit een holle as met een flexibele koppeling die bi-directioneel beweegbaar zijn. Aan elk uiteinde is de locomotiefbak voorzien van een cabine voor de bediening. De centrale ruimte heeft twee zijgangen die de beide cabines met elkaar verbinden.
Elektrische installatie

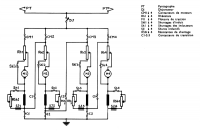
De gehele installatie wordt beschermende door middel van een snelschakelaar. Alle elektrische schakelapparatuur, waaronder ook deze snelschakelaar en regelweerstand zijn opgesteld in één groot centraal blok in het midden van de locomotief. Symmetrisch ten opzichte van dit centrale blok zijn de ventilatoren, tractiemotoren en compressoren gegroepeerd. De lading van de accu wordt geleverd vanuit de retourstroom van de ventilatorgroepen.
De locomotief beschikt over vier volledig afgeveerde tractiemotoren voor een nominale spanning van 1,5 kV DC. Dit maakt het mogelijkheid om alle motoren volledig parallel te kunnen schakelen. De besturing van de tractie installatie vindt plaats vanuit de cabines met behulp van een signaal gevende controller. De besturingsregeling kan volgens de "stap voor stap" methode werken of met behulp van een automatische versnellingsrelais. Er zijn drie instellingen mogelijk, waarbij de maximale aanzettrekkracht tot respectievelijk 216 kN, 240 kN of 264 kN begrenst wordt. Het regelen van de tractiemotoren vindt plaats door middel van het afschakelen van aanloopweerstanden en het in serie-, serieparallel-, of parallel-schakelen. De weerstanden zijn geschikt voor onbeperkt gebruik, wat vooral bij veel aanzetten of onder moeilijk adhesie omstandigheden van groot belang is. De afzonderlijke schakelaars worden aangestuurd door een servomotor aangedreven controlerwals welke zich in het centraalblok bevindt.
| Elektrische locomotieven | ||||||||||||||||||||||||||||||
|---|---|---|---|---|---|---|---|---|---|---|---|---|---|---|---|---|---|---|---|---|---|---|---|---|---|---|---|---|---|---|
Cursief betekent buiten dienst bij deze vervoerder of niet meer actief als vervoerder. Tussen ›› ‹‹ betekent plan maar nooit gebouwd. |